製品説明
この正弦波フィルターは、モーターの巻線の絶縁の損傷を防止するために、低い残余リップル電圧の滑らかな正弦波になるよう電気モーターのPWM出力信号に変換しています。また、それはケーブルの過長と分布インダクタンスに起因される共振現象による分散容量の発生を低減します。 それに加えて、高いdv/dtに起因されるモーターの過電圧を取り除き、渦電流損失によって生じるモーターの損傷を回避します。また感知できる雑音を低減します。
特徴
高性能の箔式巻線構造を採用し、直流抵抗が小さく、短絡防止能力に強い、短期的に強力な過負荷能力を持ちます。高性能のF級複合絶縁材料を採用し、過酷な環境でも安定した性能を維持することができます。絶縁強度は高い、極めて高いdv / dtの電圧サージに耐えることができます。このリアクターは、真空圧浸漬方法を使用して、可聴ノイズも低いです。
| No. | 電力(KVA) | 定格電流(A) | インダクタンス値(mH) | 静電容量(kvar) | 絶縁クラス | リアクターのタイプ | 写真No. | 製品規格 | ||||||||
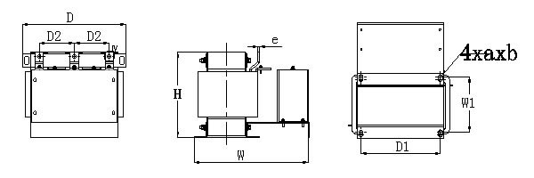
| D×H×W (mm) | D1×W1(mm) | a×b(mm) | ∮c(mm) | A×e (mm) | 材料 | 重さ(Kg) | Qty. | 梱包コード | ||||||||
| 1 | 5.5 | 15 | 4.00 | 5.5 | H | OSF-0015-EISA-E4M0 | H | 250×270×200 | 182×91 | 11×18 | 6.4 | / | AL | 18 | 1 | G5 |
| 2 | 7.5 | 20 | 3.00 | 7.5 | H | OSF-0020-EISA-E3M0 | 250×280×220 | 182×100 | 11×18 | 6.4 | / | AL | 22 | 1 | G6 | |
| 3 | 11 | 30 | 2.00 | 11 | H | OSF-0030-EISA-E2M0 | 250×280×240 | 182×106 | 11×18 | 6.4 | / | AL | 22 | 1 | G5 | |
| 4 | 15 | 40 | 1.40 | 15 | H | OSF-0040-EISA-E1M4 | 250×280×240 | 182×121 | 11×18 | 6.4 | / | AL | 26 | 1 | G5 | |
| 5 | 18.5 | 50 | 1.20 | 18.5 | H | OSF-0050-EISA-E1M2 | 290×290×250 | 214×110 | 11×18 | 6.4 | / | AL | 26 | 1 | G5 | |
| 6 | 22 | 60 | 1.00 | 22 | H | OSF-0060-EISA-E1M0 | 290×290×250 | 214×120 | 11×18 | 6.4 | / | AL | 31 | 1 | G5 | |
| 7 | 30 | 80 | 0.80 | 30 | H | OSF-0080-EISA-EM80 | 320×320×270 | 243×142 | 12×20 | 6.4 | / | AL | 45 | 1 | I3 | |
| 8 | 37 | 90 | 0.65 | 37 | H | OSF-0090-EISA-EM65 | I | 320×280×340 | 243×159 | 12×20 | 11 | 25×5 | AL | 60 | 1 | H3 |
| 9 | 45 | 120 | 0.52 | 45 | H | OSF-0120-EISA-EM52 | 320×280×355 | 243×169 | 12×20 | 11 | 25×5 | AL | 60 | 1 | H3 | |
| 10 | 55 | 150 | 0.45 | 55 | H | OSF-0150-EISA-EM45 | J | 390×360×390 | 225×175 | 15×25 | 11 | 25×5 | AL | 90 | 1 | J3 |
| 11 | 75 | 200 | 0.35 | 75 | H | OSF-0200-EISA-EM35 | 400×355×435 | 225×200 | 15×25 | 11 | 30×5 | AL | 95 | 1 | K2 | |
| 12 | 110 | 250 | 0.30 | 110 | H | OSF-0250-EISA-EM30 | 400×340×470 | 225×225 | 15×25 | 11 | 30×5 | AL | 115 | 1 | K2 | |
| 13 | 185 | 450 | 0.15 | 185 | H | OSF-0450-EISA-EM15 | 430×470×470 | 250×250 | 15×25 | 14 | 40×5 | AL | 170 | 1 | K5 | |
| 14 | 220 | 500 | 0.15 | 220 | H | OSF-0500-EISA-EM15 | 455×470×480 | 270×250 | 15×25 | 14 | 50×5 | AL | 190 | 1 | L5 | |
| 15 | 280 | 600 | 0.12 | 280 | H | OSF-0600-EISA-EM12 | 480×535×480 | 275×250 | 15×25 | 14 | 50×5 | AL | 250 | 1 | L6 | |
| 16 | 315 | 660 | 0.10 | 315 | H | OSF-0660-EISA-EM10 | 475×530×510 | 300×250 | 15×25 | 14 | 50×5 | AL | 255 | 1 | L6 | |
| 17 | 355 | 750 | 0.09 | 355 | H | OSF-0750-EISA-EM09 | K | 550×570×515 | 275×250 | 15×25 | 14 | 50×10 | AL | 290 | 1 | N2 |
| 18 | 400 | 900 | 0.08 | 400 | H | OSF-0900-EISA-E75U | 550×620×530 | 275×250 | 15×25 | 2-∮13 | 60×10 | AL | 330 | 1 | N3 | |
| 19 | 450 | 1000 | 0.06 | 450 | H | OSF-1000-EISA-E60U | 550×595×530 | 275×250 | 15×25 | 2-∮13 | 60×10 | AL | 300 | 1 | N3 | |
| 20 | 500 | 1200 | 0.07 | 500 | H | OSF-1200-EISA-E65U | 600×680×530 | 300×250 | 15×25 | 2-∮13 | 80×8 | AL | 390 | 1 | N4 | |
| コード | D | W | H | 梱包輪郭 |
| A1 | 160 | 330 | 250 | ![]() ![]() |
| A2 | 160 | 360 | 250 | |
| B1 | 180 | 330 | 250 | |
| B2 | 180 | 430 | 300 | |
| C1 | 220 | 330 | 260 | |
| C1 | 220 | 430 | 300 | |
| C2 | 220 | 500 | 320 | |
| D1 | 270 | 230 | 320 | |
| D2 | 270 | 270 | 350 | |
| D3 | 270 | 300 | 360 | |
| D4 | 270 | 360 | 300 | |
| D3 | 270 | 300 | 360 | |
| D5 | 270 | 360 | 440 | |
| D6 | 270 | 380 | 320 | |
| D7 | 270 | 430 | 320 | |
| D8 | 270 | 550 | 380 | |
| E1 | 300 | 230 | 320 | |
| E2 | 300 | 270 | 350 | |
| E3 | 300 | 300 | 380 | |
| E4 | 300 | 360 | 320 | |
| F1 | 330 | 270 | 340 | |
| F2 | 330 | 300 | 380 | |
| F3 | 330 | 330 | 400 | |
| G1 | 360 | 270 | 350 | |
| G2 | 360 | 300 | 380 | |
| G3 | 360 | 330 | 420 | |
| G4 | 360 | 360 | 440 | |
| H1 | 390 | 300 | 400 | |
| H2 | 390 | 330 | 400 | |
| H3 | 390 | 360 | 440 | |
| H4 | 390 | 430 | 500 | |
| H5 | 390 | 460 | 550 | |
| I1 | 420 | 300 | 380 | |
| I2 | 420 | 330 | 400 | |
| I3 | 420 | 430 | 550 | |
| I4 | 420 | 460 | 550 | |
| I5 | 420 | 500 | 610 | |
| J1 | 460 | 360 | 440 | |
| J2 | 460 | 380 | 460 | |
| J3 | 460 | 430 | 500 | |
| J4 | 460 | 480 | 550 | |
| K1 | 500 | 360 | 440 | |
| K2 | 500 | 430 | 500 | |
| K3 | 500 | 460 | 520 | |
| K4 | 500 | 500 | 600 | |
| K5 | 500 | 560 | 640 | |
| L1 | 600 | 430 | 500 | |
| L2 | 600 | 460 | 540 | |
| L3 | 600 | 500 | 540 | |
| L4 | 600 | 530 | 600 | |
| L5 | 600 | 560 | 640 | |
| L6 | 600 | 600 | 680 | |
| M1 | 630 | 560 | 620 | |
| M2 | 630 | 600 | 680 | |
| N1 | 680 | 500 | 580 | |
| N2 | 680 | 600 | 700 |